溫州弘凌泵閥有限公司
客服1:0577-67987292
客服2:0577-67987270
傳真:0577-67987252
手機:13355776372
地址:浙江省永嘉縣甌北鎮浦西工業區
消防恒壓增壓穩壓設備供水設備工作原理及選型對照表
時間:2013-12-5 10:53:54來源:http://www.meideweixiu.com作者:弘凌泵閥
消防恒壓供水設備介紹:

消防恒壓供水設備是一種新型的變頻式恒壓給水設備,由水泵機組控制設備,增壓穩壓設備三大部分組成,供水能力由水泵機組決定,系統的協調運行由控制系統控制,增壓穩壓設備主要作用是貯能保應付少量供水以及正常的管道泄漏,同時也是實行自動控制不可缺少的一部分,大量用水時,網壓力下降,水泵自動啟動供水。
消防恒壓供水設備的原理:
消防恒壓供水設備是一種新型的變頻式恒壓給水設備,由水泵機組控制設備、增壓穩壓設備三大部分組成。供水能力由水泵機組決定,系統的協調運行由控制系統控制,增壓穩壓設備主要作用是貯能保壓,應付少量供水以及正常的管道泄漏,同時也是實行自動控制不可缺少的一部分。大量用水時,管網壓力下降,水泵自動啟動供水。
消防恒壓供水設備的特點:
1、消防恒壓供水設備充分吸收近些年消防供水設備的應用設計經驗,整個產品均為本公司嚴格遵照GA30.2-2002標準專門設計制造,是具有行業優勢的成熟定型產品。
2、消防恒壓供水設備配套電控柜采用國內、國際優質名牌電器,確保了產品的安全可靠性,該產品具有高性價比,是較理想的消防供水設備。
3、消防恒壓供水設備在控制上具有手動和自動兩種功能,其手動操作時可以測試各消防泵的運行狀態。
4、消防恒壓供水設備具有完善、可靠的故障保護、報警功能,控制系統具有短路,過流,斷相及相序保護功能,PLC既能檢測電機故障,又能檢測消防泵供水能力不足故障,同時給出報警信號,還能實現按固定周期自動巡檢的功能,可接受和處理各種消防信號并能將消防運行工況信號遠傳消防中心。
5、消防恒壓供水設備具有先進、可靠的控制系統,采用精確的電動閥門裝置配合電接點壓力表或遠傳壓力表,由可編程控制器(PLC)控制,保證消防管網以恒定的壓力供水。
消防恒壓供水設備的用途:
消防恒壓供水設根據工作方式的不同時可分為氣壓自動給水設備和變頻調整恒壓給水設備,各有特點。廣泛應用于生活、消防、生產、噴淋等到多種領域。根據設備的工作方式不同可分為生活型、消防型、噴淋型和生活消防共用型號等形式。
消防恒壓供水設備分類:
根據工作方式的不同時可分為氣壓自動給水設備和變頻調整恒壓給水設備,各有特點,廣泛應用于生活,消防,生產,噴淋等到多種領域。水泵是給水設備的基礎,是給水設備顯現其供水能力的根本保證,為給水設備配套的水泵是通用的,可以是各種流量,揚程式合適的泵類,按照流量,揚程式的需要產品可以1~4或更多的水泵并聯運行,水泵機組與另外一套增壓穩壓電源壓設備(水流量泵組)作為在小流量范圍內與主泵切換運行,以提供效率,進一步降低能源。
根據設備的工作方式不同可分為生活型,消防型,噴淋型和生活消防共用型號等形式。
消防恒壓供水設備選型依據:
選擇一套消防恒壓供水設備的基本依據是設計的供水流量和供水壓力(水的揚程),另外還需考慮到用途的流量變化類型. 連續型-一天內很少有流量為零的時候,或本身管網的正常泄漏就保持有一定的流量,例如,大型賓館,飯店工礦企業的加壓系統等. 間歇型-用水低谷時間較長且流量很小或為零,例,小型辦公樓,寫字樓,商住樓,各類住宅,及生產用水等同時還應考慮在供水的某一段時間內流量的變化, 以及不同季節流量的變化,不同地區用水的不同等多方面的因素. 消防給水設備以及噴淋給水設備一般應選擇氣壓式給水設備,因其長期處于系統保壓狀態,無流量的變化,氣壓式給水設備可以應付一般的的泄漏, 并增加一臺小流量的副泵,平時就無需啟動主泵,節省能源。
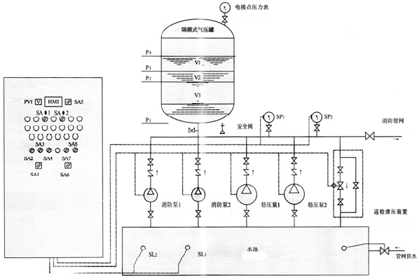
消防恒壓供水設備控制柜構造圖:

產品用途:
消防增壓穩壓設備適用于多層和高層建筑工程有增壓要求的消火栓給水系統及自動噴水滅火系統等各類消防給水系統。
產品特點:
1、變頻供水設備的隔膜罐一次充氣持久使用,能防止水質污染。
2、設備占地小投資省,自動運行。
3、故障保護,故障自動切換。
4、可與控制中心聯網(可根據設計)
5、消防氣壓供水設備根據標準圖集,98s205、GA30-92、GA30-2002等標準組織生產制造。
工作原理:
消防增壓穩壓設備是通過隔膜將氣水分開。一次充氣常年運行使用,工作時起動水泵水室進水,水壓升高,氣室的氣體被壓縮。水泵在設定的高壓停車,當水壓下降時,氣室氣體膨脹,隔膜收縮,壓迫水室出水,在設定的壓差低壓時補水泵啟動,這樣周而復始,通過電接點壓力表和自動控制箱控制連續供水。
安裝要求:
1、供水設備產品安裝前應仔細檢查泵體流產內有無硬質物,以免運行時損壞葉輪和泵體。
2、安裝時管路理量不允許加在泵上,以免使泵變形,影響正常運行。
3、擰緊地腳螺栓,以免起動時振動對泵性能產生影響。
4、供水設備在泵的進、出口管路上安裝調節閥,在泵出口附近安裝壓力表,以控制泵在額定工況內運行,確保泵的正常使用。
5、排出管路如裝逆止閥應裝在閘閥的外面。
6、泵的安裝方式分為硬性聯接安裝和柔性聯接安裝。
消防增壓穩壓設備構成及性能:

本設備由隔膜式氣壓罐、水泵、遠傳壓力表、閥門、管道及電控柜等組成。是消防給水系統理想的消防增壓穩壓設備,它能使消防管道系統始終保持不利點消火栓及自動噴水所需的壓力,而且能使壓氣罐始終貯有所要求壓力的消防水量,一旦發生火災,確保消火栓等消防設備可以立即投入撲救。
消防增壓穩壓設備線路圖:

消防增壓穩壓設備選型對照表:
| 序號 | 增壓穩壓設備型號 | 消防壓力(Mpa)P1 | 立式隔膜式氣壓罐 | 配用水泵 | 運行壓力 (Mpa) | 穩壓水容積(L) | ||||
| 型號規格 | 工作壓力比αb | 消防儲水容積(L) | 型 號 | |||||||
| 標定容積 | 實際容積 | |||||||||
| 1 | ZW(L)-1-X-7 | 0.10 | XQG800×0.6 | 0.60 | 300 | 319 | 25LG3-10×4 N=1.5kw | P1=0.10 PS1=0.26 P1=0.23 PS2=0.31 | 54 | |
| 2 | ZW(L)-1-Z-10 | 0.16 | XQG800×0.6 | 0.80 | 150 | 159 | 25LG3-10×4 N=1.5kw | P1=0.16 PS1=0.26 P1=0.23 PS2=0.36 | 70 | |
| 3 | ZW(L)-1-X-10 | 0.16 | XQG800×0.6 | 0.60 | 300 | 319 | 25LG3-10×5 N=1.5kw | P1=0.16 PS1=0.36 P1=0.33 PS2=0.42 | 52 | |
| 4 | ZW(L)-1-X-13 | 0.22 | XQG1000×0.6 | 0.76 | 300 | 329 | 25LG3-10×4 N=1.5kw | P1=0.22 PS1=0.35 P1=0.32 PS2=0.40 | 97 | |
| 5 | ZW(L)-1-XZ-10 | 0.16 | XQG1000×0.6 | 0.65 | 450 | 480 | 25LG3-10×4 N=1.5kw | P1=0.16 PS1=0.33 P1=0.30 PS2=0.38 | 86 | |
| 6 | ZW(L)-Ⅰ-XZ-13 | 0.22 | XQG1000×0.6 | 0.67 | 450 | 452 | 25LG3-10×5 N=1.5kw | P1=0.22 PS1=0.41 P1=0.38 PS2=0.46 | 80 | |
| 7 | ZW(L)-Ⅱ-Z- | A | 0.22 -0.38 | XQG800×0.6 | 0.80 | 150 | 159 | 25LG3-10×6 N=2.2kw | P1=0.38 PS1=0.53 P1=0.50 PS2=0.60 | 61 |
| 8 | B | 0.38 -0.50 | XQG800×1.0 | 0.80 | 150 | 159 | 25LG3-10×8 N=2.2kw | P1=0.50 PS1=0.68 P1=0.65 PS2=0.75 | 51 | |
| 9 | C | 0.50 -0.65 | XQG1000×1.0 | 0.85 | 150 | 206 | 25LG3-10×9 N=2.2kw | P1=0.65 PS1=0.81 P1=0.78 PS2=0.86 | 59 | |
| 10 | D | 0.65 -0.85 | XQG1000×1.6 | 0.85 | 150 | 206 | 25LG3-10×11 N=3.0kw | P1=0.85 PS1=1.04 P1=1.02 PS2=1.10 | 57 | |
| 11 | E | 0.85 -1.0 | XQG1000×1.6 | 0.85 | 150 | 206 | 25LG3-10×13 N=4.0kw | P1=1.00 PS1=1.21 P1=1.19 PS2=1.27 | 50 | |
| 12 | ZW(L)-Ⅱ-X- | A | 0.22-0.38 | XQG800×0.6 | 0.78 | 300 | 302 | 25LG3-10×6 N=2.2kw | P1=0.38 PS1=0.53 P1=0.50 PS2=0.60 | 72 |
| 13 | B | 0.38-0.50 | XQG800×1.0 | 0.78 | 300 | 302 | 25LGW3-10×8 N=2.2kw | P1=0.50 PS1=0.68 P1=0.65 PS2=0.75 | 61 | |
| 14 | C | 0.50-0.65 | XQG1000×1.0 | 0.78 | 300 | 302 | 25LG3-10×10 N=3.0kw | P1=0.65 PS1=0.88 P1=0.86 PS2=0.93 | 51 | |
| 15 | D | 0.65-0.85 | XQG1200×1.6 | 0.85 | 300 | 355 | 25LG3-10×13 N=4.0kw | P1=0.85 PS1=1.05 P1=1.02 PS2=1.10 | 82 | |
| 16 | E | 0.85-1.0 | XQG1200×1.6 | 0.85 | 300 | 355 | 25LG3-10×15 N=4.0kw | P1=1.00 PS1=1.21 P1=1.19 PS2=1.26 | 73 | |
| 17 | ZW(L)-Ⅱ-XZ- | A | 0.22-0.38 | XQG1200×0.6 | 0.80 | 450 | 474 | 25LG3-10×6 N=2.2kw | P1=0.38 PS1=0.53 P1=0.50 PS2=0.60 | 133 |
| 18 | B | 0.38-0.50 | XQG1200×1.0 | 0.80 | 450 | 474 | 25LG3-10×8 N=2.2kw | P1=0.50 PS1=0.68 P1=0.65 PS2=0.75 | 110 | |
| 19 | C | 0.50-0.65 | XQG1200×1.0 | 0.80 | 450 | 474 | 25LG3-10×10 N=3.0kw | P1=0.65 PS1=0.81 P1=0.78 PS2=0.86 | 90 | |
| 20 | D | 0.65-0.85 | XQG1200×1.6 | 0.80 | 450 | 474 | 25LG3-10×12 N=4.0kw | P1=0.85 PS1=1.04 P1=1.02 PS2=1.10 | 73 | |
| 21 | E | 0.85-1.0 | XQG1200×1.6 | 0.80 | 450 | 474 | 25LG3-10×14 N=4.0kw | P1=1.00 PS1=1.21 P1=1.19 PS2=1.27 | 64 | |


