聯系方式
溫州弘凌泵閥有限公司
客服1:0577-67987292
客服2:0577-67987270
傳真:0577-67987252
手機:13355776372
地址:浙江省永嘉縣甌北鎮浦西工業區
CYZ-A型自吸式離心泵
CYZ-A型自吸式離心油泵適用于石油行業、陸地油庫、油罐車的理想產品,并適合于作船用貨油泵、艙底泵、消防泵和壓載泵及機器冷卻水循環等,分別輸送汽油、煤油、柴油、航煤等石油產品和海水、清水,介質溫度-20℃~140℃,如輸送化工液體可改用耐腐蝕機械密封。
下一個產品:ZW不銹鋼自吸排污泵
上一個產品:JMZ不銹鋼自吸泵
CYZ-A自吸式油泵產品概述:
本單位生產的CYZ-A型自吸式離心油泵是根據國內外有關技術資料經消化、吸收、改進后研制而成的新泵類產品,CYZ-A型自吸式離心油泵適用于石油行業、陸地油庫、油罐車的理想產品,并適合于作船用貨油泵、艙底泵、消防泵和壓載泵及機器冷卻水循環等,分別輸送汽油、煤油、柴油、航煤等石油產品和海水、清水,介質溫度-20℃~140℃,如輸送化工液體可改用耐腐蝕機械密封。該泵屬自吸式離心泵,它具有結構簡單、操作方便、運行平穩、維護容易、效率高、壽命長,具有較強的自吸能力等優點。管路中不需底閥,工作前只需保證泵體內儲有定量引油即可。用于油輪或輸水船舶上時,可兼作掃艙泵,掃艙效果良好。 該泵是選用優質材料精制而成,密封采用硬質合金機械密封,經久耐用,吐出管路不需要安裝安全閥,吸入管路不需安裝底閥,因此簡化了管路系統,又改善了勞動條件。
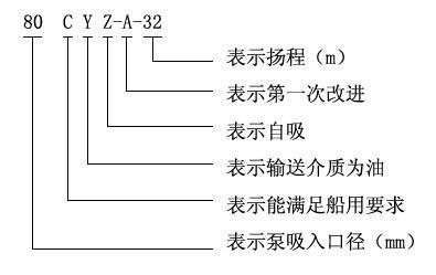
CYZ-A自吸式油泵型號意義:
CYZ-A自吸式油泵性能參數表
| 型號 | 電機功率(kw) | 轉速(r/min) | 口徑(mm) | 流量(m3/h) | 揚程(m) | 自吸高度(m) |
| 25CYZ-A-20 | 1.1 | 2900 | 25 | 3.2 | 20 | 6 |
| 25CYZ-A-20 | 1.5 | 2900 | 25 | 3.2 | 32 | 6 |
| 32CYZ-A-20 | 3 | 2900 | 32 | 3.2 | 50 | 6 |
| 40CYZ-A-20 | 1.5 | 2900 | 40 | 6.3 | 20 | 5 |
| 40CYZ-A-32 | 2.2 | 2900 | 40 | 6.3 | 32 | 5 |
| 40CYZ-A-40 | 4 | 2900 | 40 | 10 | 40 | 5 |
| 40CYZ-A-50 | 4 | 2900 | 40 | 6.3 | 50 | 5 |
| 50CYZ-A-12 | 1.5 | 2900 | 50 | 12.5 | 12 | 5 |
| 50CYZ-A-20 | 2.2 | 2900 | 50 | 15 | 20 | 5 |
| 50CYZ-A-30 | 3 | 2900 | 50 | 12.5 | 30 | 5 |
| 50CYZ-A-35 | 4 | 2900 | 50 | 12.5 | 35 | 5 |
| 50CYZ-A-40 | 4 | 2900 | 50 | 10 | 40 | 5 |
| 50CYZ-A-50 | 5.5 | 2900 | 50 | 12.5 | 50 | 5 |
| 50CYZ-A-60 | 7.5 | 2900 | 50 | 12.5 | 60 | 5 |
| 50CYZ-A-75 | 11 | 2900 | 50 | 15 | 75 | 5 |
| 65CYZ-A-15 | 3 | 2900 | 65 | 30 | 15 | 4 |
| 65CYZ-A-32 | 5.5 | 2900 | 65 | 25 | 32 | 5 |
| 65CYZ-A-50 | 7.5 | 2900 | 65 | 25 | 50 | 5 |
| 65CYZ-A-70 | 15 | 2900 | 65 | 25 | 70 | 5 |
| 80CYZ-A-13 | 3 | 2900 | 80 | 35 | 13 | 3.5 |
| 80CYZ-A-17 | 4 | 2900 | 80 | 43 | 17 | 3.5 |
| 80CYZ-A-22 | 5.5 | 2900 | 80 | 40 | 22 | 3.5 |
| 80CYZ-A-25 | 7.5 | 2900 | 80 | 50 | 25 | 4 |
| 80CYZ-A-32 | 7.5 | 2900 | 80 | 50 | 32 | 4 |
| 80CYZ-A-40 | 11 | 2900 | 80 | 50 | 40 | 4 |
| 80CYZ-A-55 | 18.5 | 2900 | 80 | 60 | 55 | 4.5 |
| 80CYZ-A-70 | 22 | 2900 | 80 | 60 | 70 | 4.5 |
| 100CYZ-A-20 | 7.5 | 2900 | 100 | 80 | 20 | 3.5 |
| 100CYZ-A-25 | 11 | 2900 | 100 | 100 | 25 | 4.5 |
| 100CYZ-A-32 | 15 | 2900 | 100 | 100 | 32 | 4.5 |
| 100CYZ-A-40 | 18.5 | 2900 | 100 | 100 | 40 | 4.5 |
| 100CYZ-A-50 | 22 | 2900 | 100 | 100 | 50 | 4.5 |
| 100CYZ-A-65 | 30 | 2900 | 100 | 100 | 65 | 4.5 |
| 100CYZ-A-75 | 30 | 2900 | 100 | 100 | 75 | 4.5 |
| 150CYZ-A-20 | 18.5 | 1450 | 150 | 180 | 20 | 4.5 |
| 150CYZ-A-30 | 30 | 1450 | 150 | 170 | 30 | 4.5 |
| 150CYZ-A-45 | 37 | 2900 | 150 | 160 | 45 | 4.5 |
| 150CYZ-A-55 | 45 | 2900 | 150 | 160 | 80 | 4.5 |
| 150CYZ-A-65 | 55 | 2900 | 150 | 170 | 65 | 4.5 |
| 150CYZ-A-80 | 55 | 2900 | 150 | 160 | 80 | 4.5 |
| 200CYZ-A-32 | 90 | 1450 | 200 | 400 | 32 | 4.5 |
| 250CYZ-A-50 | 90 | 1450 | 250 | 400 | 50 | 4.5 |
| 300CYZ-A-50 | 110 | 1450 | 300 | 500 | 50 | 4.5 |
相關文章
